大數據變革房地產。用專業數據和靠譜分析讀懂中國樓市。我是丁祖昱,歡迎關注,愿與大家一起分享房地產市場新鮮熱辣精準的解讀與資訊。讓我們預見行業趨勢!
作者:盧鵬
來源:商業地產與法務(ID:SYDCFL)
我前一陣在高杉LEGAL所發表《文旅地產項目投資常見風控要點》后,很多朋友與我交流了對于文旅地產的一些看法。但我個人對于國內地產開發商涌入此種業態其實并不看好,我一直質疑高周轉的住宅類地產公司能否做好文旅地產,因為他們的核心是住宅銷售而非項目運營。假如是銷售用于平衡指標的的住宅,那這家單位一定不會用心經營文旅。多數是抱著能干就干,干不了就將整個項目抵給銀行或者當成不良資產來處置。
套路,都是套路。
所以,本篇簡要闡述一下我對住宅、商業和文旅地產三者之間區別要點以及內在經營邏輯,以供各位自行參考,尤其作為接盤俠的金融機構,醒醒!你們可能上當啦。
一、這三者理論基礎不同
(一)住宅地產的本質是商品,而商業地產、文旅地產的本質是有長期收益權的金融工具——住宅地產定位的依據是供需理論,商業地產定位的依據是投資和金融理論,文旅地產則要求大家為精神家園買單。

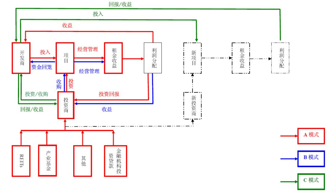
說明:上圖為商業地產資金鏈運作模式凝練。
(二)商業地產定價的直接依據是租金及其預期上升空間——和住宅地產不同的定價模型:資產定價模型VS 市場供需模型。 商鋪售價的定價基礎是租金,租金有上升空間,售價才會有上升空間。文旅地產則是考慮到未來三到五年后區域內人口對文化的認同并持久追捧。
(三)商業地產定位的出發點必須是開業后整體經營成功——商業地產運營的“馬太效應”非常明顯,不能整體運營成功的商業地產,會逐漸整體衰落,形成真正的滯重資產。大體量商業地產整體運營不成功,會帶來長期的巨大負面影響(沈陽萬達廣場因運營失敗,不得不拆掉重建)。即使是銷售型的商業地產,如果將來整體運營不成功,也必將引起廣泛的社會問題(如,沈陽等幾處一、二代萬達廣場群訴及造成巨大社會影響的事件)。
二、客戶不同
商業地產客戶研究目前還是國內多數地產商不熟悉的領域(多數地產商會不服氣)。
(一)商業地產服務的客戶規模遠大于住宅業主,一般來說單個小區的業主難以支撐大體量商業地產的存活。一個3-4萬平米商場的輻射范圍為2-3公里,沿交通干道的輻射范圍還要有所延長。G類地塊(綠地與廣場用地)商業地產輻射的客戶規模最大,通常十倍乃至百倍于住宅業主。
而文旅地產則屬于無國界產品,交通范圍只是物理距離,完全不受限制。——舉例華僑城的可以仔細研究一下其模式,華僑城的利潤來源有很大一塊是配套住宅,所以華僑城會努力擴張項目。諸位可再參照一下長隆或迪士尼、環球影城這種企業,他們屬于真正的文旅項目,屬于核心區位進行定向后開發,不會有多座相鄰城市開發的情形。

說明:紅點為迪士尼、藍點為環球影城
對于住宅地產,則需考慮成本問題。只要營銷費用充足,哪怕是遠在天邊也能有大量的群眾堅信會增值并前往購買。
(二)需要研究投資者需求——住宅地產主要研究的是個人投資者,而商業地產還包括研究機構投資者。當然機構投資者的需求不同于個人投資者,例如機構投資者依據自己的專業分析來考慮未來多年后,市場上何類項目能夠獲得高額收益,所以他們會對一些特殊資產比較感興趣,例如物流園、未被運營成功的購物中心。
而文旅地產只存在對消費者客群的分析問題,他們需要研究的是客群年齡、性別、喜好、趨勢以及消費力、消費頻次。
(三)需要研究各業態商家——商業地產的最終使用者是商家,商家經營的好壞決定持有型商業地產的收益。不同業態商家的組合可以有效分享客流,增大收益。文旅地產則研究的是文化屬性及消費特性,是消費者的個人興趣。
三、商業地產與文旅地產的非標性
由于文旅地產客戶因項目業態的不同而區分,宗教文旅的客群以中老年及女性客群為主,兒童文旅的客群以家庭團體及青少年為主,而少年兒童因年齡的區分則劃分為幼兒群體及青少年群體。所以在前期必須對客群進行有效分類后才能確定投資、建設與運營工作。需要說明的是,由于位置、類型、設計、客群的不同,對于文旅其實也分為十種類型,這十種類型決定了項目的營銷和收益模式,十分重要。也正因為與此,文旅地產與商業地產一樣是屬于顯著性非標項目,在其共性之中要彰顯其特性,否則無法獲得成功。
四、規劃層面不同
十年來在中國境內購買住宅地產的,幾乎沒有投資失利的人,所以只要是產品就能夠獲得豐厚的回報。而商業地產不同,規劃設計決定了商業地產項目的存亡,業態組合紛繁復雜,規劃設計如何滿足商家要求,確保商家利益最大化,進而確保開發項目——大型商業地產項目業態和功能均較住宅物業復雜,各種客流、物流、水平及垂直交通、消防疏散的組織相當繁瑣。在滿足功能要求的前提下,如何滿足未來大量商家的需求(特別是可視性和可達性)以獲得最大的商業利益,進而為發展商獲得最大的出租和出售回報,是規劃設計至關重要的問題,而文旅的核心指標在于客群的重游率,只有不斷能獲取關注度以及客群時,文旅地產才能持續發展。
五、招商前置
各種業態對商鋪的要求具有不可替代性,商業地產、文旅的規劃設計必須在招商的基礎上進行并伴隨著整個招商過程,才能避免因規劃設計不當帶來的投資損失。
六、開發流程不同
(一)商業地產、文旅項目的選址過程更嚴謹;
(二)商業地產、文旅的調研過程比住宅復雜;
(三)商業地產、文旅開發定位比住宅開發定位系統化;
(四)商業地產、文旅的推廣比住宅的推廣更具針對性;
(五)商業地產、文旅開發比住宅開發多出開業、運營、管理三個環節。

七、三者的區別
(一)定位的結果是界定效益最大化的業態組合。
(二)是否銷售或是否可持續經營至關重要,是定位的立論基礎。無論銷售與否,判別定位是否得當的最重要標準是——可否可持續經營。
(三)定位首先要界定最終用途。文旅地產基本都屬于自持項目,而商業最終用途的形式及其組合較多,如全部長期持有、分散出售、整體運營最終整體出售、部分出售部分持有等等,用途不同,產品形態也不同,因此需要首先界定。
(四)與住宅相比,商業地產定位更接近于定制生產,文旅地產定位則是潮流引導。同業態商家對于商鋪的需求除面積、位置不同外,其他要求基本相同。文旅地產則需要抓住基本共性,如色彩、形態、故事內容(所謂IP)。
(五)商業地產與住宅地產理想的定位方法是方案落地前,至少主力店已有較為明確的意向,文旅則是明確的目標客群及精神需求。
(六)商業地產定位不是一次性工作,而文旅地產與住宅地產則必須一次性精準。任何定位都需要后期運營才能保證真正落地。再好的商業定位,2-3年,最長5年即必須進行調整,以適應新的市場環境,而文旅則在5-8年后才有機會進行調整。
(七)利益關系不同
商業地產、文旅的利潤產生模型更為復雜,遠勝住宅地產。
八、開發要點
(一)端正心態
2、商業地產開發是提升配套住宅品質的重要輔助:成功的商業地產能夠對住宅起到保值、升值的作用,可以有效抵御政策風險和競品競爭。
4、商業地產和文旅地產開發應具備正視風險的心態:商業物業長期運營管理中存在的風險也遠比住宅開發來得更大,因此需要有長期經營、持續人力物力投入的打算,不要期望輕松收獲。
(二)一榮俱榮

1、招商前置:產品設計要以最終使用者的要求為準,需要事先對商家進行調研、征求意見,對產品有特殊要求的業態盡可能提前簽訂意向書。
2、商業建筑開發周期長,招商存在競爭,要先下手為強。商家對消費者的理解比我們深刻,開發商的信心基礎是商家的信心。不當家不知柴米油鹽貴。商家成功是整個商業物業成功的基礎。
3、主題定位:綜合商業主題定位的自主性是商業能力的集中體現,也是未來物業研發能力的基礎。包括市場定位、客戶定位、業態定位,這是拿地時考慮的關鍵,而不是單純的去看土地價格。主題定位會隨著市場變化而不斷優化調整,這是對公司規劃能力的考驗。
4、退出機制:可在合適時機退出:退出不只是出售。如:發行REITs、投行或基金收購、分拆后IPO、股權交易、資產置換、整售、散售等。退出機制是提高項目IRR水平的關鍵。
5、最重要的資產:住宅項目一旦出售就不可逆,而商業地產和文旅地產相當于投資,能夠長久持有或及時變現,但核心價值在于物業管理。而文旅項目的則在于對客流以文化名義進行的經濟價值挖掘,待存活到一定時限后,又進行二度的文化價值梳理。
6、文旅地產中的文化是為了突出個性化與差異化:
(1)個性化
無論是做商業地產還是文旅地產,無法繞開的大命題是消費客群,面對什么樣的人來消費決定了項目的最終定位。
(2)差異化
常見的商業文化是營銷手段的文化,也是最容易做到的文化。如給樓盤起個文化底蘊深厚的名字。建筑的文化是最吸引眼球的文化。從簡約風格到中式古典,從復式到聯排,從歐陸風情到美洲風情,各類小品、園林等等都體現了開發商追求自然、追求品味的良苦用心。而文旅地產的消費品是人文內涵。該內涵的表現形式的對于人們精神世界所帶來的愉悅和滿足感,并要求人為此而買單。
(3)生態鏈

(三)形象IP
目前很多文旅開發商盲目的陷入了對于IP的狂熱之中,以為只要有幾個所謂的動漫人物、主題形象就能做出相應理念價值來。很多糟老頭子開發商憑借有限的動漫知識或不知哪路神仙寫的PPT就以為全中國人民都跟他一樣喜歡那些低幼可笑的萌娃大眼。
要知道文旅地產是一門生意,不是一個人的喜好。你所面對的消費客群多數是90后與95后,在知識層面已完全超越前幾代人口,且屬于伴隨網絡成長的人群,對于視覺文化已無法起到沖擊作用。取而代之的是腦洞系文化,即追捧故事結構、情節與內在邏輯。離開這些前提,盲目簽署了幾百家IP供應商,無非是騙騙政府與之同齡的老領導想多要出幾塊土地來,然并卵。
1、90、00后所喜愛的形象,就是五個字:呆萌蠢賤怪。如果你做一個東西又呆、又萌、又蠢、又賤,你一定能夠在網絡上快速的病毒傳播,就是這樣一個原則。
2、中國人炫耀心重,而90、00后炫耀心更加活躍,文旅地產項目必須有足夠讓客群有所炫耀的地方,否則不如去用美圖秀秀P圖好了。所以請老板們冷靜一下,你所選的加*貓這一類喪IP,沒有逼格,沒有炫耀的價值,更沒有重游率,產出不了價值。
地產行業是一項門檻極低的行業,只要有一定的資金就能夠進入。但往往是這種低門檻的業態,里面包含有太多的門道。試圖走捷徑的人從沒有成功過,試圖以商業或文旅為名而專做地產的項目也會越來越艱難。有錢做和有能力做是兩回事,太多人以為商業與文旅地產是一件很輕松的事,卻不知里面涉及了方方面面盤根錯節的因素,完全是靠沉下心一點點打磨出來的。
今天在此的敘述,完全是有感于很多人輕視商業地產與文旅地產,盲目的認為與住宅無二,殊不知這種心態之下,不可能做好這些項目與類型。
注:文章為作者獨立觀點,不代表資產界立場。
題圖來自 Pexels,基于 CC0 協議
本文由“商業地產與法務”投稿資產界,并經資產界編輯發布。版權歸原作者所有,未經授權,請勿轉載,謝謝!
原標題: 住宅、商業、文旅三種模式的區別要點

商業地產與法務 











